Hyundai Elantra: Emission Control System / General Information

Description and Operation

Description
Emissions Control System consists of three major systems.
-
The Crankcase Emission Control System prevents blow-by gas from releasing into the atmosphere. This system recycles gas back into the intake manifold (Closed Crankcase Ventilation Type).
-
The Evaporative Emission Control System prevents evaporative gas from releasing into the atmosphere. This system burns gas at appropriate engine operating condition after gathering it in the canister.
-
The Exhaust Emission Control System converts the three pollutants [hydrocarbons (HC), carbon monoxide (CO), and oxides of nitrogen (NOx)] into harmless substances by using the 3-way catalytic converter.

Specifications

Specifications
Purge Control Solenoid Valve (PCSV)
? Specification
Item
Specification
Coil Resistance (?)
22.0 ~ 26.0 [20°C(68°F)]

Fuel Tank Pressure Sensor (FTPS)
? Type: Piezo-Resistive Pressure Sensor
? Specification
Pressure [kPa (kgf/cm?, in H2O)]
Output Voltage (V)
-6.67 (-0.068, -26.8)
0.5
0
2.5
+6.67 (0.068, 26.8)
4.5

Canister Close Valve (CCV)
? Specification
Item
Specification
Coil Resistance (?)
19.5 ~ 22.5 [20°C(68°F)]

Tightening Torques
Item
kgf.m
N.m
lb-ft
Positive crankcase ventilation valve installation
0.2 ~ 0.3
1.96 ~ 2.94
1.45 ~ 2.17
Canister installation bolt/nut
2.0 ~ 3.0
19.6 ~ 29.4
14.5 ~ 21.7

Troubleshooting

Troubleshooting
Symptom
Suspect area
Engine will not start or hard to start
Vapor hose damaged or disconnected
Engine hard to start
Malfunction of the Purge Control Solenoid Valve
Rough idle or engine stalls
Vapor hose damaged or disconnected
Malfunction of the PCV valve
Rough idle
Malfunction of the Evaporative Emission Control System
Excessive oil consumption
Positive crankcase ventilation line clogged

Schematic Diagrams

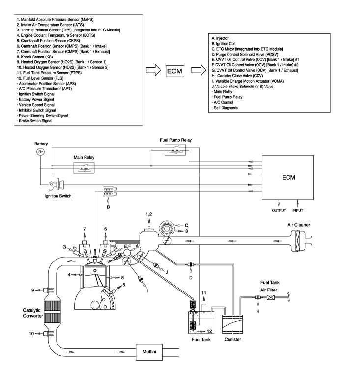
Schematic Diagram

Components and Components Location

Components Location

1. PCV valve
2. Canister
3. Purge control solenoid valve (PCSV)
4. Fuel tank pressure sensor (FTPS)
5. Canister close valve (CCV)
6. Fuel level sensor (FLS)
7. Fuel tank air filter
8. Catalytic converter

1. PCV Valve
2. Canister

3. Purge Control Solenoid Valve (PCSV)
4. Fuel Tank Pressure Sensor (FTPS)

5. Canister Close Valve (CCV)
7. Fuel Tank Air Filter
6. Fuel Level Sensor (FLS)

8. Catalytic Converter (WCC)
8. Catalytic Converter (UCC)


Emission Control System
...

Other information:

Hyundai Elantra AD (2016-2020) Service Manual: In-car Sensor Description and Operation
Description The In-car air temperature sensor is built in the heater & A/C control unit. The sensor contains a thermistor which measures the temperature of the inside. The signal decided by the resistance value which changes in accordance with perceived inside temperature, is delivered ...

Hyundai Elantra AD (2016-2020) Service Manual: Relay Box (Passenger Compartment) Description and Operation
Description Auto Cut System of Dark Current AbbreviationExpalnationACUAirbag Control UnitADMAssist Door ModuleB_CANBody Controller Area NetworkBCMBody Control ModuleBSDBlind Spot DetectionC_CANChassis Controller Area NetworkCLUCluster ModuleDATCDual Automatic Temp ControlDDMDriver Door ModuleE ...

© 2018-2025 www.helantraad.com